
上海贝岭最新推出BL1087和BL1087-4,分别为8通道和4通道16位600kS/s高精度模数转换芯片。芯片同时集成了用于各输入通道的模拟前端电路(钳位保护电压±15.5V)、支持自动和手动两种扫描模式的多通道复用器,以及低温漂基准电压源。
采用5V单模拟电源供电时,器件上的各输入通道(不包括辅助通道)均可支持±12.8V、±10.24V、±5.12V和±2.56V的真双极输入范围。
芯片采用TSSOP38封装形式,支持1.65V~5.25V数据接口,额定工作温度范围为-40℃至+125℃。
产品广泛应用于电力自动化、PLC模拟量输入、多通道数据采集系统等领域。

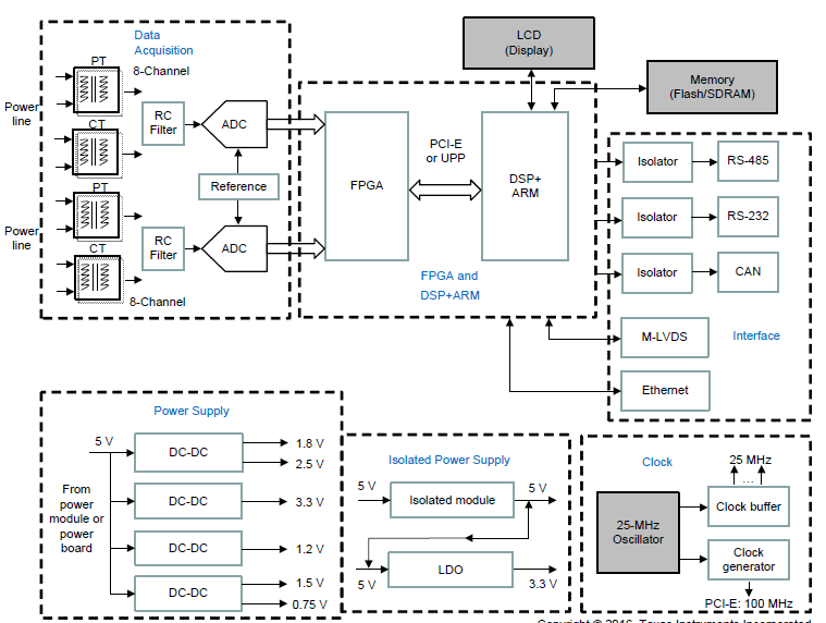
BL1087&BL1087-4系统框图
应用场景
电力自动化
PLC模拟量输入
多通道数据采集系统

16-bit,8-Chanel可用于工业控制的可编程逻辑控制器(PLC),实现工业自动化。
产品特性
注:除非另有说明,TA = 25℃, AVDD = 5 V,DVDD=3.3V,VREF = 4.096 V (internal),Fin = 400.171Hz

高精度
BL1087和BL1087-4全系产品具有出色的噪声性能和线性度。
在单端输入、信号频率为 400.171Hz、Fund = -1dBFS 时,不同 Range 对应的信号幅度如下:
Range = ±12.8V ,信号幅度= 8.068Vrms;
Range = ±10.24V ,信号幅度= 6.454Vrms;
Range = ±5.12V ,信号幅度= 3.227Vrms;
Range = ±2.56V ,信号幅度= 1.614Vrms。
Previous:Littelfuse推出IX3407B隔离栅极驱动器简化大功率设计
Next:DDR4价格暴涨近500%!
Online messageinquiry
| model | brand | Quote |
|---|---|---|
| RB751G-40T2R | ROHM Semiconductor | |
| BD71847AMWV-E2 | ROHM Semiconductor | |
| TL431ACLPR | Texas Instruments | |
| CDZVT2R20B | ROHM Semiconductor | |
| MC33074DR2G | onsemi |
| model | brand | To snap up |
|---|---|---|
| BP3621 | ROHM Semiconductor | |
| STM32F429IGT6 | STMicroelectronics | |
| TPS63050YFFR | Texas Instruments | |
| IPZ40N04S5L4R8ATMA1 | Infineon Technologies | |
| BU33JA2MNVX-CTL | ROHM Semiconductor | |
| ESR03EZPJ151 | ROHM Semiconductor |
Qr code of ameya360 official account
Identify TWO-DIMENSIONAL code, you can pay attention to
Please enter the verification code in the image below: